Thông tin van Yuci Yuken MP-01
Đặc điểm van Yuci Yuken MP-01
Ngoài tên gọi là van chống lún thì MP-01 series còn được gọi là van chống tụt. Đây là một thiết bị quen thuộc trong các hệ thống thủy lực với chức năng chính đó là tránh tụt áp, quá áp, chống lún các xi lanh khi làm việc.
MP-10 series có đến 3 loại van nên việc lựa chọn van phù hợp phải dựa trên các thông số kỹ thuật, yêu cầu vận hành của xi lanh và hệ thống.
Thông tin kỹ thuật của van chống lún modular MP-01 series:
+ Tên thiết bị: Van chống lún modular Yuci Yuken MP-01 series
+ Hãng sản xuất: Yuci Yuken
+ Lưu chất: Dầu, nhớt
+ Kiểu van: Van chống lún modular
+ Lưu lượng tối đa: 35 L/min
+ Áp suất vận hành tối đa: 31.5 Mpa hay 4570 PSI
+ Các loại van: MPA -01, MPB -01, MPW-01
Van chống lún modular Yuci Yuken MP-01 series được lắp và dùng rất nhiều trong các dây chuyền sản xuất gạch ngói, luyện kim, cơ khí chế tạo máy móc, sản xuất sắt thép, lắp ráp ô tô…Hay trong các bộ nguồn dầu, các máy thủy lực cơ giới: máy đào, máy ủi, máy ép…
Các loại van Yuci Yuken MP-01
Hiện nay, nhằm đáp ứng nhu cầu sử dụng đa dạng các loại van điều khiển thủy lực thì hãng Yuci Yuken đã cung cấp nhiều loại Van chống lún modular MP-01 series như
MPA-01*
MPB-01*
MPW-01*
Tài liệu kỹ thuật van chống lún Yuci Yuken MP-01
Hãng Yuci Yuken đã cung cấp đầy đủ thông tin về van chống lún modular Yuci Yuken MP-01 series với các bảng thông số kỹ thuật, bảng vẽ kích thước van, sơ đồ hoạt động của thiết bị, sơ đồ mã. Đây là những thông tin mà khách hàng không nên bỏ qua, chúng tôi đã tổng hợp dưới đây:
Thông số kỹ thuật van chống lún Yuci Yuken MP-01

Sơ đồ chọn mã van chống lún Yuci Yuken MP-01

Bảng thông số lưu lượng van chống lún Yuci Yuken MP-01

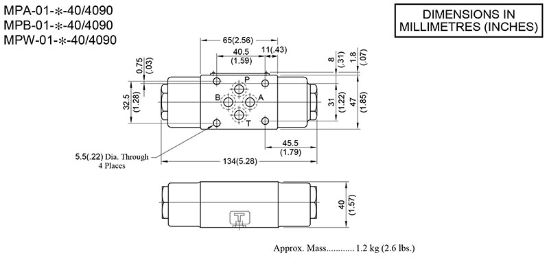
Bản vẽ kích thước van chống lún Yuci Yuken MP-01




