Thông tin van Yuci Yuken DMT – DMG
Đặc điểm van Yuci Yuken DMT – DMG
DMT – DMG series là một trong những dòng van gạt tay điều hướng nổi tiếng nhất của Yuci Yuken. Nó được thiết kế tối ưu nhằm tăng hiệu suất, giảm ma sát khi làm việc, vận hành êm ái và nhẹ nhàng.
Chức năng của van đó là đóng mở để cung cấp và điều khiển hướng dòng dầu thủy lực nhằm đáp ứng yêu cầu làm việc của động cơ, chấp hành… Với DMT – DMG series, khách hàng chỉ cần tác dụng lực gạt cần nhẹ nhàng, nhanh chóng đã có thể điều khiển van hoạt động.
Thông tin kỹ thuật van DMT – DMG series:
+ Tên thiết bị: Van gạt tay điều hướng Yuci Yuken DMT – DMG series
+ Hãng sản xuất: Yuci Yuken
+ Lưu chất: Dầu, nhớt
+ Kiểu van: Van gạt tay
+ Áp suất vận hành tối đa: 21 Mpa- 25 Mpa- 31.5 Mpa tùy thuộc vào model.
+ Lưu lượng tùy thuộc vào loại van: Từ 100 L/min- 1100 L/min.
+ Trọng lượng van: Dao động từ 1.8 kg- 50 kg.
Van gạt tay điều hướng Yuci Yuken DMT – DMG series là thiết bị thông dụng được rất nhiều khách hàng lắp đặt trong các hệ thống thủy lực của máy nghiền, máy ép hay trong các bộ nguồn thủy lực, máy đột dập… phục vụ sản xuất, gia công hay khai thác…
Các loại van Yuci Yuken DMT – DMG
Khách hàng có thể tra và tìm mã van gạt tay điều hướng Yuci Yuken DMT – DMG series trong bảng list mà chúng tôi đã tổng hợp và liệt kê dưới đây:
DMT-03*
DMT-06*
DMT-10*
DMG-01*
DMG-03*
DMG-04*
DMG-06*
DMG-10*
Tài liệu kỹ thuật van gạt tay điều hướng Yuci Yuken DMT – DMG
Những thông số kỹ thuật, sơ đồ mã, sơ đồ hoạt động hay bảng thông số lưu lượng, bảng vẽ kích thước chi tiết của van gạt tay điều hướng Yuci Yuken DMT – DMG series dưới đây sẽ giúp các kỹ sư đọc van nhanh và chính xác hơn, tạo sự thuận lợi cho chọn mua, lắp đặt:
Thông số kỹ thuật van gạt tay điều hướng Yuci Yuken DMT – DMG

Sơ đồ chọn mã van gạt tay điều hướng Yuci Yuken DMT – DMG

Bảng thông số lưu lượng van gạt tay điều hướng Yuci Yuken DMT – DMG

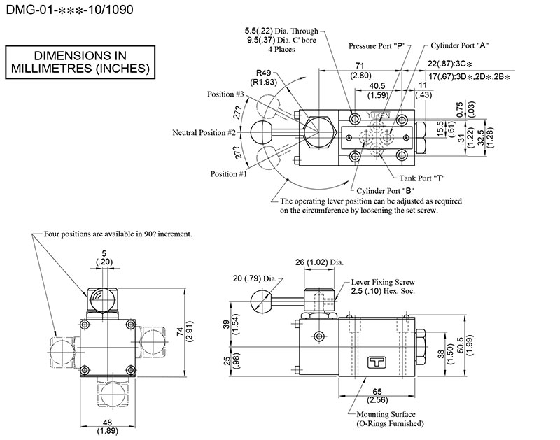
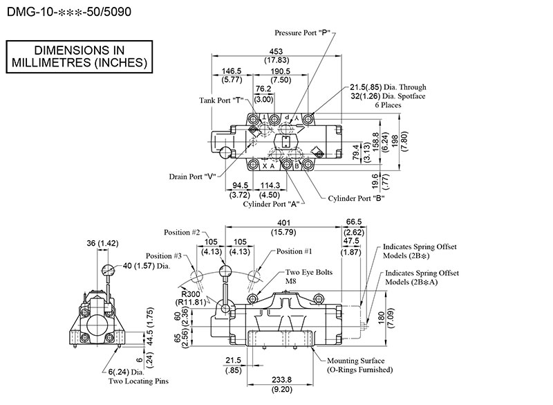
Bản vẽ kích thước van gạt tay điều hướng Yuci Yuken DMT – DMG




